Hot News:
   

Mit Unterstützung durch:

  Foren auf CAD.de
  Zeichnungs - Praxis
  Form- & Lage - was sollen diese hier Aussagen

Antwort erstellen  Neues Thema erstellen
CAD.de Login | Logout | Profil | Profil bearbeiten | Registrieren | Voreinstellungen | Hilfe | Suchen

Sofort-Angebote. Großserienfertigung & Zielpreisaufträge: 3 Angebotsoptionen bei Xometry


Mehr Videos >>>

Darstellung des Themas zum Ausdrucken. Bitte dann die Druckfunktion des Browsers verwenden. | Suche nach Beiträgen nächster neuer Beitrag | nächster älterer Beitrag
  
Präzision trifft Flexibilität - die neue SENO Sensorwelle-Duo ist da!, eine Pressemitteilung
Autor Thema:  Form- & Lage - was sollen diese hier Aussagen (275 / mal gelesen)
CouchChecker
Mitglied



Sehen Sie sich das Profil von CouchChecker an!   Senden Sie eine Private Message an CouchChecker  Schreiben Sie einen Gästebucheintrag für CouchChecker

Beiträge: 11
Registriert: 16.03.2023

das was Chef kauft

erstellt am: 17. Mrz. 2026 08:29    Editieren oder löschen Sie diesen Beitrag!  <-- editieren / zitieren -->   Antwort mit Zitat in Fett Antwort mit kursivem Zitat    Unities abgeben: 1 Unity (wenig hilfreich, aber dennoch)2 Unities3 Unities4 Unities5 Unities6 Unities7 Unities8 Unities9 Unities10 Unities


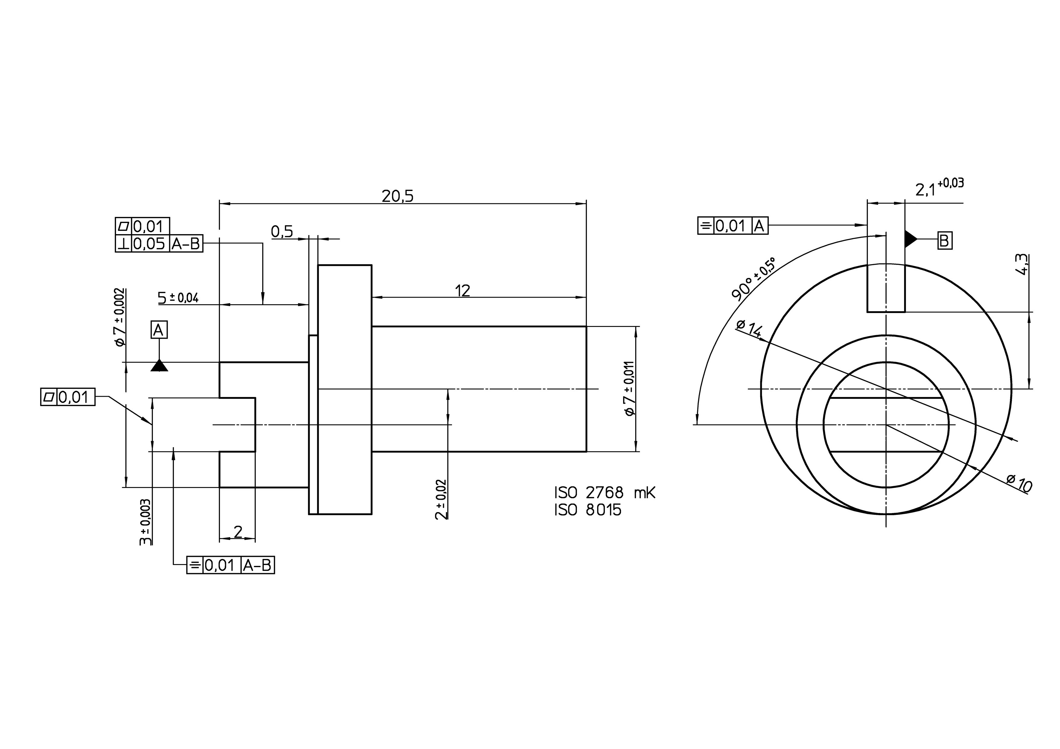
Skizze_01.jpg

 
Hallo werte CAD-Gemeinde,

ich habe aktuell auf Grund des Dokumentenänderungsmanagement eine Zeichnung auf dem Tisch, welche ich euch übertragen habe (Bauteil wurde schon gefertigt, war super und nun eine Zeichnungsänderung).
Auf dieser Zeichnung sind Basen, Ebenheit, Symmetrie und Rechtwinkligkeit genauso eingezeichnet. Nun komme ich absolut in Schleudern und schaffe es nicht, diese auf die Geometrien anzuwenden, da ich der Meinung bin : dies entspricht nicht der Zeichnungsnorm und erzeugt bei er Fertigung bzw. beim Messen Nonsens.

Beispiel Rechtwinkligkeit : so wie diese Forderung eingezeichnet ist, ist mir erstens nicht bewusst welchen Element gemeint ist und zweitens müsste doch es doch einmal zur Basis A und einmal zur Basis B sein und nicht zwischen Basis A und B??

Könntet ihr mir helfen, die momentanen Anforderungen auszuformulieren und Beschreiben, warum diese so nicht funktionieren?

Vielen Dank euch, der verzweifelte CouchChecker

Edit: Skizze richtig gedreht

[Diese Nachricht wurde von CouchChecker am 17. Mrz. 2026 editiert.]

[Diese Nachricht wurde von CouchChecker am 17. Mrz. 2026 editiert.]

[Diese Nachricht wurde von CouchChecker am 17. Mrz. 2026 editiert.]

[Diese Nachricht wurde von CouchChecker am 17. Mrz. 2026 editiert.]

Eine Antwort auf diesen Beitrag verfassen (mit Zitat/Zitat des Beitrags) IP

wolha
Ehrenmitglied V.I.P. h.c.
CAD - Consultant


Sehen Sie sich das Profil von wolha an!   Senden Sie eine Private Message an wolha  Schreiben Sie einen Gästebucheintrag für wolha

Beiträge: 5766
Registriert: 30.01.2002

Win 11 Pro
Solid Edge 2023
CAMWorks
Primus PDM
FEMAP
Dynamic Designer
Teamcenter

erstellt am: 17. Mrz. 2026 09:17    Editieren oder löschen Sie diesen Beitrag!  <-- editieren / zitieren -->   Antwort mit Zitat in Fett Antwort mit kursivem Zitat    Unities abgeben: 1 Unity (wenig hilfreich, aber dennoch)2 Unities3 Unities4 Unities5 Unities6 Unities7 Unities8 Unities9 Unities10 Unities Nur für CouchChecker 10 Unities + Antwort hilfreich

Zitat:
Original erstellt von CouchChecker:
Hallo werte CAD-Gemeinde,

ich habe aktuell auf Grund des Dokumentenänderungsmanagement eine Zeichnung auf dem Tisch, welche ich euch übertragen habe (Bauteil wurde schon gefertigt, war super und nun eine Zeichnungsänderung).
Auf dieser Zeichnung sind Basen, Ebenheit, Symmetrie und Rechtwinkligkeit genauso eingezeichnet. Nun komme ich absolut in Schleudern und schaffe es nicht, diese auf die Geometrien anzuwenden, da ich der Meinung bin : dies entspricht nicht der Zeichnungsnorm und erzeugt bei er Fertigung bzw. beim Messen Nonsens.

Beispiel Rechtwinkligkeit : so wie diese Forderung eingezeichnet ist, ist mir erstens nicht bewusst welchen Element gemeint ist und zweitens müsste doch es doch einmal zur Basis A und einmal zur Basis B sein und nicht zwischen Basis A und B??

Könntet ihr mir helfen, die momentanen Anforderungen auszuformulieren und Beschreiben, warum diese so nicht funktionieren?

Vielen Dank euch, der verzweifelte CouchChecker

Edit: Skizze richtig gedreht



Guten Morgen Checker,

ich zähle einfach einmal Punkt auf, die mir bei der ersten Betrachtung aufgefallen wären.

[*] ISO 2768 mK eigentlich in dieser Form nicht mehr gültig, daher zumindest den Zusatz ISO 2768:1989 - mK. Dann wir die Allgemeintoleranz der Form zumindest noch angewendet

[*] das Symbol für den Bezug A sollte IMHO in der direkten Verlängerung des Maßes d7 stehen - Bezug wird die Achse des Zylinders sein. Achse braucht auch eine Geradeheitsanforderung
Oder ist der rechte Durchmesser 7 der wichtigere Bezug?

[*] Bezug B ebenso in Verlängerung Maß 2,1 da auch hier vermutlich die Mittenebene der Bezug sein wird. Die Winkelangabe 90 Grad würde ich wegnehmen da sie als TED anzusehen sind.

[*] Ebenheit 0,01 links bei Maß 3 IMHO und Symmetrie zu A (Symmetrie zu B  und daher auch A-B kann IMHO nicht angewandt werden), da ich annehme, die Mitte des Schlitzes soll symmetrisch zur Achse A sein und die Schlitzflächen eben.
Daher müsste die Symmetrie auch in Verlängerung der Maßes selber stehen. Ich denke aber eine Profilflächentoleranz der beiden Schlitzflächen auf A-B wird hier besser und einfach sein

[*] Rechtwinkligkeit und Ebenheit werden vermutlich für die Anschlagfläche des Durch 10 gelten sollen. Daher direkt auf diese Fläche weisen und in anderer Reihenfolge. Die größte Toleranz gehört nach oben und dann absteigend.
Ich glaube aber auch, dass diese Fläche eher als Bezug B definiert werden sollte, und der jetzige B als C

[*] Abstand 2 der beiden Achsen eher als TED Maß und Positionstoleranz des Durch 7 rechts auf A oder umgekehrt wenn rechter Zylinder (Achse) wichtiger und daher Bezug A sein sollte


------------------
mfg

Wolfgang Hackl
CAD/CAM - Consult

Eine Antwort auf diesen Beitrag verfassen (mit Zitat/Zitat des Beitrags) IP

CouchChecker
Mitglied



Sehen Sie sich das Profil von CouchChecker an!   Senden Sie eine Private Message an CouchChecker  Schreiben Sie einen Gästebucheintrag für CouchChecker

Beiträge: 11
Registriert: 16.03.2023

das was Chef kauft

erstellt am: 17. Mrz. 2026 10:19    Editieren oder löschen Sie diesen Beitrag!  <-- editieren / zitieren -->   Antwort mit Zitat in Fett Antwort mit kursivem Zitat    Unities abgeben: 1 Unity (wenig hilfreich, aber dennoch)2 Unities3 Unities4 Unities5 Unities6 Unities7 Unities8 Unities9 Unities10 Unities


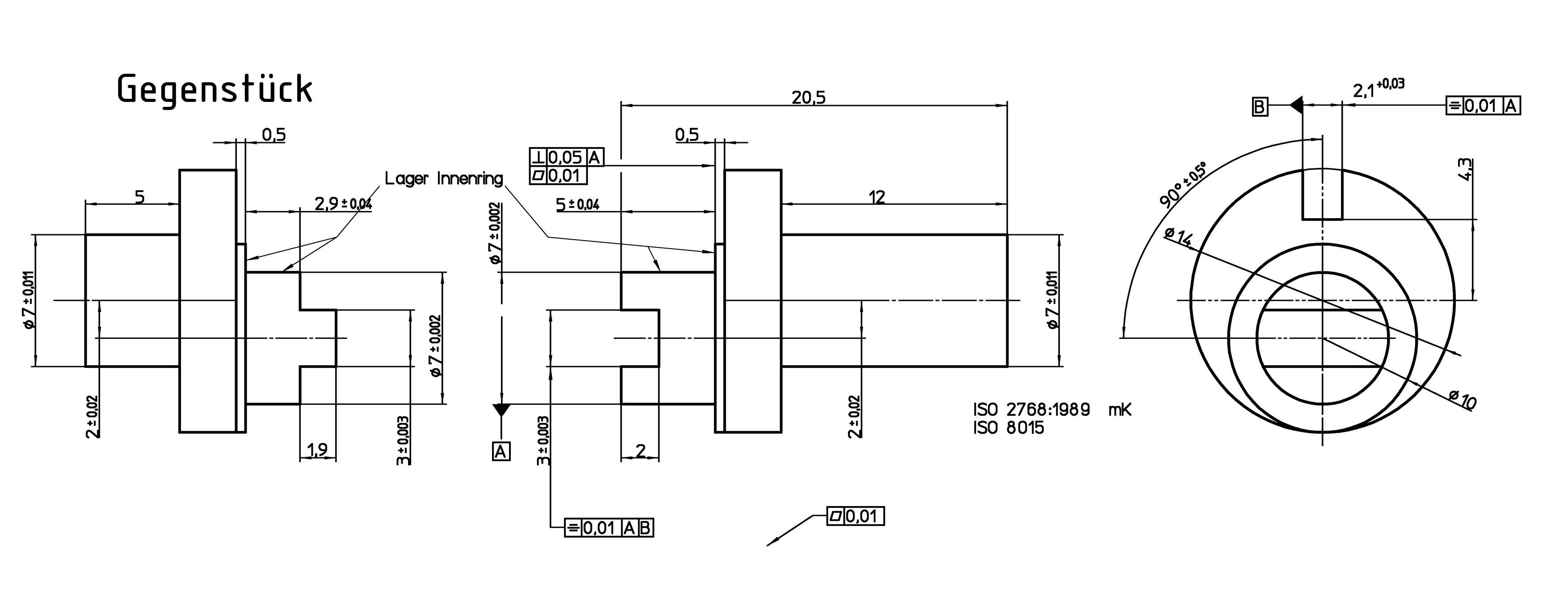
Skizze_02.jpg

 
Hallo wolha,

vielen Dank für deinen Input. Ich bin jetzt zwar nicht bei allen deinen Anmerkungen hinterhergekommen, habe aber mal versucht einen Teil schon umzusetzen.
Zu dem habe ich mal das Gegenstück dazu gesetzt.

- Kontur ø7 ist mit seiner Toleranz wichtig, da hier ein Lager-Innenring drauf kommt. Also die Achse als Bezug A setzen.
- Die Fläche ø10 mit der Rechtwinkligkeit und der Ebenheit versehen, da hier die Planfläche des Innenrings anliegt.
- Die Nut und auch der Rechteckszapfen haben natürlich alle einen Kantenbruch (0,2 x 10°), diese sollten Symmetrisch sein, damit beim Fügen hier nichts zu stark im Winkel steht.
- Die Kontur (Nut 2,10 +0,03) sowohl bei der restlichen Fertigung, wie auch beim Fügen eine Ausrichthilfe.

Hat diese Erklärung nochmal etwas geholfen?

Gruß CouchChecker

Eine Antwort auf diesen Beitrag verfassen (mit Zitat/Zitat des Beitrags) IP

wolha
Ehrenmitglied V.I.P. h.c.
CAD - Consultant


Sehen Sie sich das Profil von wolha an!   Senden Sie eine Private Message an wolha  Schreiben Sie einen Gästebucheintrag für wolha

Beiträge: 5766
Registriert: 30.01.2002

Win 11 Pro
Solid Edge 2023
CAMWorks
Primus PDM
FEMAP
Dynamic Designer
Teamcenter

erstellt am: 17. Mrz. 2026 14:37    Editieren oder löschen Sie diesen Beitrag!  <-- editieren / zitieren -->   Antwort mit Zitat in Fett Antwort mit kursivem Zitat    Unities abgeben: 1 Unity (wenig hilfreich, aber dennoch)2 Unities3 Unities4 Unities5 Unities6 Unities7 Unities8 Unities9 Unities10 Unities Nur für CouchChecker 10 Unities + Antwort hilfreich


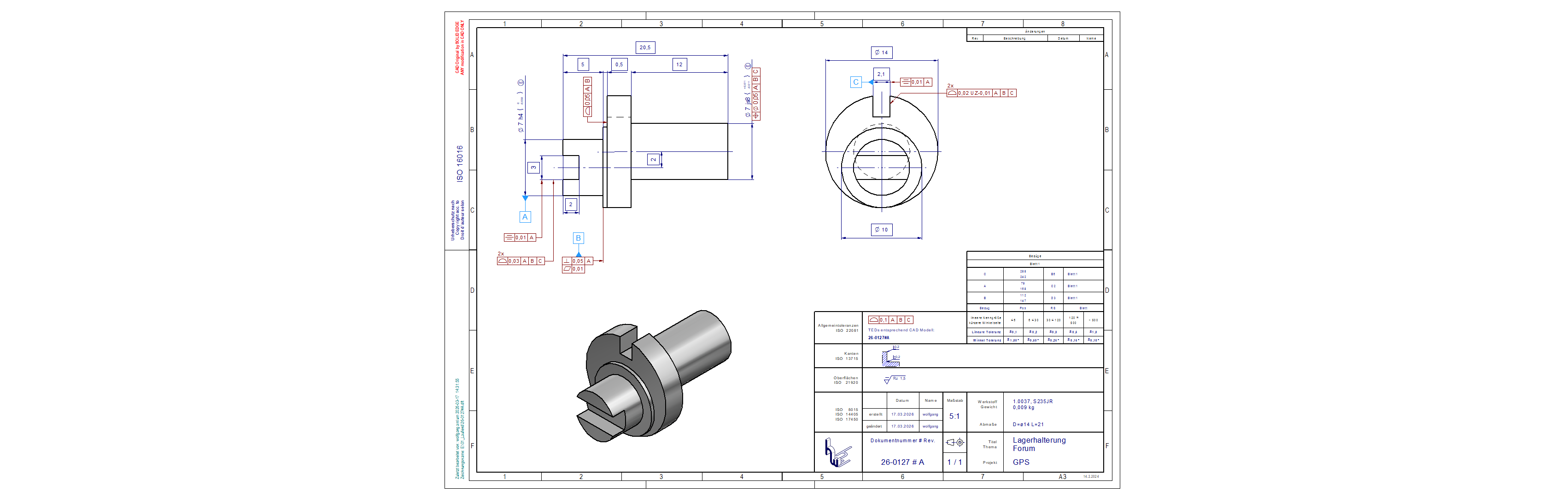
26-0127A.png

 
Hallo CouchChecker,


ich dachte mir, bevor ich lange und umständlich schreibe, und dann dennoch nicht alles gut erklärt hätte, versuche ich es lieber gleich selber und mache mir die Zeichnung des Teils.
So wie ich es mir vorstelle.
ich hoffe, die Forumskollegen werfen auch einen Blick darauf und sagen uns ihre Meinung dazu.

Hier meine Zeichnung:

------------------
mfg

Wolfgang Hackl
CAD/CAM - Consult

Eine Antwort auf diesen Beitrag verfassen (mit Zitat/Zitat des Beitrags) IP

CouchChecker
Mitglied



Sehen Sie sich das Profil von CouchChecker an!   Senden Sie eine Private Message an CouchChecker  Schreiben Sie einen Gästebucheintrag für CouchChecker

Beiträge: 11
Registriert: 16.03.2023

das was Chef kauft

erstellt am: 17. Mrz. 2026 14:51    Editieren oder löschen Sie diesen Beitrag!  <-- editieren / zitieren -->   Antwort mit Zitat in Fett Antwort mit kursivem Zitat    Unities abgeben: 1 Unity (wenig hilfreich, aber dennoch)2 Unities3 Unities4 Unities5 Unities6 Unities7 Unities8 Unities9 Unities10 Unities

Vielen Vielen Dank wolha,

ich bin leider schon eine Weile raus aus der Thematik einer Komplettbauteilzeichnung, ich dümple bei den Einzelbearbeitungsschritten rum und dem einfacheren Änderungen 

Eine Antwort auf diesen Beitrag verfassen (mit Zitat/Zitat des Beitrags) IP

TBRG
Mitglied
Konstrukteur, CE-Koordinator


Sehen Sie sich das Profil von TBRG an!   Senden Sie eine Private Message an TBRG  Schreiben Sie einen Gästebucheintrag für TBRG

Beiträge: 65
Registriert: 28.01.2025

Zeichenbrett, div. CAD
seit 1984

erstellt am: 17. Mrz. 2026 23:53    Editieren oder löschen Sie diesen Beitrag!  <-- editieren / zitieren -->   Antwort mit Zitat in Fett Antwort mit kursivem Zitat    Unities abgeben: 1 Unity (wenig hilfreich, aber dennoch)2 Unities3 Unities4 Unities5 Unities6 Unities7 Unities8 Unities9 Unities10 Unities Nur für CouchChecker 10 Unities + Antwort hilfreich

Tolle Erklärung von Wolha.
Anfügen möchte ich den Literaturhinweis:

Form- und Lagetoleranzen
Walter Jordan
Hanser Verlag
ISBN 3-446-22754-7

Eine Antwort auf diesen Beitrag verfassen (mit Zitat/Zitat des Beitrags) IP

Anzeige.:

Anzeige: (Infos zum Werbeplatz >>)

Darstellung des Themas zum Ausdrucken. Bitte dann die Druckfunktion des Browsers verwenden. | Suche nach Beiträgen

nächster neuerer Beitrag | nächster älterer Beitrag
Antwort erstellen


Diesen Beitrag mit Lesezeichen versehen .... | Nach anderen Beiträgen suchen

Administrative Optionen: Beitrag schliessen | Archivieren/Bewegen | Beitrag melden!

Fragen und Anregungen: Kritik-Forum | Neues aus der Community: Community-Forum

(c)2026 CAD.de | Impressum | Datenschutz